Großhandel Biologische Desodorierungsbox

  • Biologische Desodorierungsbox

Biologische Desodorierungsbox

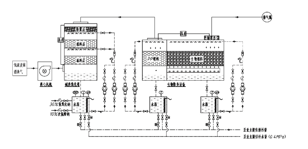
Prozessablauf

Geruchsbelästigendes Gas → Sammelsystem → Vorwaschsystem → Filtersystem → Radialventilator → Entladesystem
Zirkulationssystem Befeuchtungssystem

Anwendungsgebiete für Geruchskontrollverfahren
Viehzuchtbetriebe;
Lebensmittelverarbeitungsbetriebe;
Einrichtungen zur schadlosen Entsorgung toter Tiere;
Chemieanlagen;
Kläranlagen;
Lebensmittelfabriken und andere Standorte erzeugen übelriechende Gase.
Abfallumladestationen;

Hinweis: Dieses Verfahren eignet sich hauptsächlich zur Behandlung von übelriechenden Gasen, die aus schwefelhaltigen Verbindungen (H₂S, SO₂, Mercaptane, Sulfide usw.), stickstoffhaltigen Verbindungen (NH₃, Trimethylamin, Amide usw.), Halogenen und deren Derivaten (Chlorgas, halogenierte Kohlenwasserstoffe usw.) bestehen.

Produktbeschreibung: Erläuterung der Prinzipien und Leistungsmerkmale des biologischen Desodorierungsprozesses

Die kombinierte biologische Wäsche- und Filtrations-Desodorierungseinheit integriert drei biologische Technologien: biologische Wäsche, biologische Tropffiltration und biologische Filtration. Dieses neuartige zusammengesetzte biologische Desodorierungsgerät wurde durch die Synthese der Vorteile dieser drei biologischen Techniken entwickelt. Über den Einlass gelangen Geruchsgase in die Waschzone, wo sie einer Vorbehandlung mit Wasser oder konzentrierten chemischen Waschlösungen unterzogen werden. Diese Waschzone vervollständigt die Absorption wasserlöslicher Chemikalien, die Staubentfernung und die Befeuchtung der Geruchsgase. Nicht entfernte übelriechende Gase gelangen dann zur mehrstufigen Biofilterbett-Filtrationszone. Beim Durchgang durch die Filterschicht gelangen Schadstoffe aus der Gasphase an die Oberfläche des Biofilms:
a) Unter der Einwirkung von versprühtem Wasser kommen übelriechende Gase mit dem Wasserfilm auf dem feuchten Verpackungsmaterial (biologischen Medien) in Kontakt und lösen sich darin auf.
b) In den Biofilm eindringende übelriechende Bestandteile werden im Verpackungsmaterial durch mikrobielle Absorption und Zersetzung abgebaut.
c) Mikroorganismen nutzen aufgenommene übelriechende Bestandteile als Energiequelle für die weitere Vermehrung. Diese drei Prozesse laufen gleichzeitig ab und stellen das gesamte System sicher
erfüllt die Abgasnormen.

Bestimmung von Prozessparametern

1. Auswahl von Wasserpumpen
2. Packhöhe: ca. 0,8–1,2 m
3. Gasgeschwindigkeit
Gasverweilzeit in der Ausrüstung: 5–25 Sekunden (Unsere Ausrüstung erreicht typischerweise eine Verweilzeit im leeren Turm von über 20 Sekunden)
Gasgeschwindigkeit auf 0,2–0,5 m/s geregelt. (Die Turmgasgeschwindigkeit ist die lineare Geschwindigkeit des Mischgases, die auf der Grundlage der leeren Turmquerschnittsfläche berechnet wird; das maximale Gasvolumen tritt an der Turmbasis auf und wird normalerweise zur Berechnung verwendet.)
Unsere Ausrüstung verwendet kugelförmige polymere organische Packungen, D=50 mm, (Hohlraum) = 0,73
Das effektive Volumen und die Höhe des Biofilters und des Biofüllmaterials werden anhand der folgenden Formel berechnet:
V = QT / 3600
H = VT / 3600
Wo:
V = effektives Volumen der Packungsschicht (m³)
Q = Geruchsgasdurchfluss (m³/h)
T = Verweilzeit im leeren Turm (s)
H = Höhe der Packungsschicht (m)
V = Gasgeschwindigkeit im leeren Turm (m/s)

Leistungsvorteile der biologischen Geruchskontrolle

● Hohe Behandlungseffizienz und hervorragende Geruchsentfernung
Mikrobielle Filtergeräte zur Geruchsbekämpfung eliminieren wirksam spezifische Schadstoffe wie Schwefelwasserstoff, Ammoniak und Methylmercaptan und sorgen für eine hervorragende Geruchsentfernung mit einem Wirkungsgrad von über 95 %.
Es erfüllt die strengsten Umweltanforderungen zur Geruchskontrolle in verschiedenen Regionen und unter allen saisonalen und klimatischen Bedingungen.
● Fortschrittlicher und rationeller Desodorierungsprozess
Der fortschrittliche und rationelle Desodorierungsprozess stellt sicher, dass die endgültigen Emissionen für Mensch und Tier harmlos sind. Diese umweltfreundliche Technologie verursacht keine Sekundärverschmutzung.
● Mikrobielle Aktivität
Bei der Erstinbetriebnahme ist nur eine geringe Menge Nährmittel erforderlich. Mikroorganismen behalten ihre optimale Aktivität bei, indem sie Nährstoffe aus Abgasen absorbieren.
● Hohe Stoßbelastungstoleranz
Das System passt sich automatisch an die höchsten Abgaskonzentrationen an und gewährleistet so einen kontinuierlichen mikrobiellen Betrieb mit hoher Stoßbelastungstoleranz. Dies stellt das hervorstechendste Merkmal und den größten Vorteil von Desodorierungsgeräten mit mikrobieller Sprühfiltration im Vergleich zu anderen Methoden dar.
● Längere Lebensdauer biologischer Medien
Speziell verarbeitete biologische Medien weisen eine hohe spezifische Oberfläche auf, erleichtern die Bildung und Ablösung von Biofilmen, widerstehen Korrosion und biologischem Abbau, bieten eine hervorragende Wärmeisolierung, zeichnen sich durch hohe Porosität, minimalen Druckabfall und eine effiziente Gas-/Wasserverteilung aus. Die Lebensdauer beträgt 8–10 Jahre.
● Einfache Bedienung, wartungsfrei
Erfordert kein spezielles Personal oder routinemäßige Wartung. Extrem niedrige Betriebskosten bei komfortabler Verwaltung. Geeignet für kontinuierlichen 24-Stunden-Betrieb oder intermittierenden Einsatz.
Verschleißarme Komponenten sorgen für eine besonders einfache Wartung.

Hangzhou Lvran Environmental Protection Group Co., Ltd.

  • 1000+

    Kunden der Serviceeinheit

  • 2000+

    Nationale technische Fälle

Hangzhou Lvran Environmental Protection Group Co., Ltd. ist ein umfassender technischer Dienstleister und Gerätehersteller für Abgasbehundlungssysteme, der Forschung und Entwicklung, technische Dienstleistungen, Design, Produktion, technische Installation und Kundendienst integriert.

We are China Biologische Desodorierungsbox Suppliers and Wholesale Biologische Desodorierungsbox Exporter, Company. Die Gruppe ist ein nationales High-Tech-Unternehmen, ein Wissenschafts- und Technologieunternehmen der Provinz Zhejiang, ein regionales Forschungs- und Entwicklungszentrum und eine mit AAA bewertete Krediteinheit. Es hält über 30 Gebrauchsmusterpatente, zahlreiche Erfindungspatente und Software-Urheberrechte. Die Gruppe unterhält langjährige technische Forschungs- und Entwicklungskooperationen mit inländischen Universitäten und Institutionen, darunter das „Environmental Innovation R&D Center“, das mit der Anhui University of Science and Technology gegründet wurde, und das „Plasma Energy and Environmental New Technology R&D Center“, das gemeinsam mit der Zhejiang Sci-Tech University entwickelt wurde. Die Gruppe hat eine eigene Forschungs-, Entwicklungs- und Produktionsbasis für eine intensive technische Zusammenarbeit aufgebaut. Die Gruppe verfügt über eine Kerntechnologie zur VOC-Gasaufbereitung, verfügt über eine Generalunternehmerqualifikation der Stufe 2 für kommunale öffentliche Bauarbeiten, eine Sicherheitsproduktionslizenz, eine Spezialdesignqualifikation der Klasse B für die Kontrolle der Umweltverschmutzung in der Provinz Zhejiang, nicht klassifizierte Arbeitsdienstqualifikationen und spezialisierte Auftragsvergabe für Sonderprojekte. Die Gruppe ist nach ISO9001 für internationale Qualität, ISO14001 für Umweltmanagement und ISO45001 für Gesundheit und Sicherheit am Arbeitsplatz zertifiziert.

EHRE & ZERTIFIKAT

Die folgenden Auszeichnungen zeugen von unserer Brillanz. Wir gewinnen Kunden mit hochwertigen Produkten und gewinnen mit guten Dienstleistungen großes Lob vom Markt und allen Gesellschaftsschichten.

  • Eine plattenartige Grundeinheit mit hohem elektrischem Feld und Reaktor zur Verhinderung von Leckagen entlang der Oberfläche
  • Eine Reaktionsvorrichtung zur Synthese von Methanol unter Verwendung von Kohlendioxid und Wasser und ein Verfahren zur Synthese von Methanol unter Verwendung von Kohlendioxid und Wasser
  • Selbstreinigender Elektrofilter
  • Ein korrosionsbeständiger Hochdruckventilator mit Windrichtungsanpassungsfunktion
  • Ein einstellbarer, selbstreinigender Hochleistungsventilator
  • Kombiniertes Steuersystem zur Abgasvorbehandlung mit katalytischer Vergasung
  • Dampfreinigungssystem mit kontinuierlichem elektrostatischem Feld zur Abgasreinigung und -behandlung
  • Niedertemperatur-Plasma-UV-Photolyse-Abgasreinigungssystem
  • Markenregistrierungszertifikat
Aktuelle Neuigkeiten und Veranstaltungen
Teilen Sie es mit Ihnen
Weitere Nachrichten anzeigen